Добро пожаловать: гость! Вход | Регистрация Текущее время: Вт апр 21, 2026 6:28 pm

Помогите с питанием контроллера 460

Генератор, стартер, реле, предохранители, проводка и прочая электрика

Модераторы: Viking, DrEvil

Помогите с питанием контроллера 460

Сообщение white110387 » Пт июн 24, 2011 11:45 pm

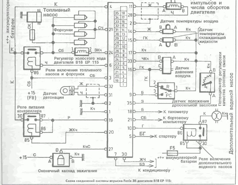
Опуская предысторию моей борьбы с Оооочень завышенными ХХ , нарыл както статейку типа "Проверка электрических характеристик системы впрыска на штекерах разъема контроллера" http://www.pajero.us/repair/injector/fenix-3b_m.php ,и написано там следующее что на 3 и 4 контактах должно быть 12 и при вкл стартер 9 в на 3 контакте так и есть а вот на 4м еле-еле 1.5в - 2в я так предполагаю либо провод перебит либо контакт окислен? а теперь вопрос???!!! где искать второй конец 4 контакта контроллера?.Пытался идти по проводу : бесполезно не разбирая всю торпеду просто не реально
авто 460 1990 b18ep115 (ну и за одно может кто по оборотам подскажет все параметры датчиков в пределах описанных в статье или обе проблемы могут решится вместе)очень просю хелп.
Volvo 460/1,7/B18EP115/1990
white110387
Опытный
Опытный
 
Сообщения: 30
Зарегистрирован: Пн май 17, 2010 5:31 pm
Откуда: Киев
Автомобиль: Volvo 460
Клубная карта №: 0

Re: Помогите с питанием контроллера 460

Сообщение Vigorx » Сб июн 25, 2011 2:40 am

white110387 писал(а):Опуская предысторию моей борьбы с Оооочень завышенными ХХ , нарыл както статейку типа "Проверка электрических характеристик системы впрыска на штекерах разъема контроллера" http://www.pajero.us/repair/injector/fenix-3b_m.php ,и написано там следующее что на 3 и 4 контактах должно быть 12 и при вкл стартер 9 в на 3 контакте так и есть а вот на 4м еле-еле 1.5в - 2в я так предполагаю либо провод перебит либо контакт окислен? а теперь вопрос???!!! где искать второй конец 4 контакта контроллера?.Пытался идти по проводу : бесполезно не разбирая всю торпеду просто не реально
авто 460 1990 b18ep115 (ну и за одно может кто по оборотам подскажет все параметры датчиков в пределах описанных в статье или обе проблемы могут решится вместе)очень просю хелп.


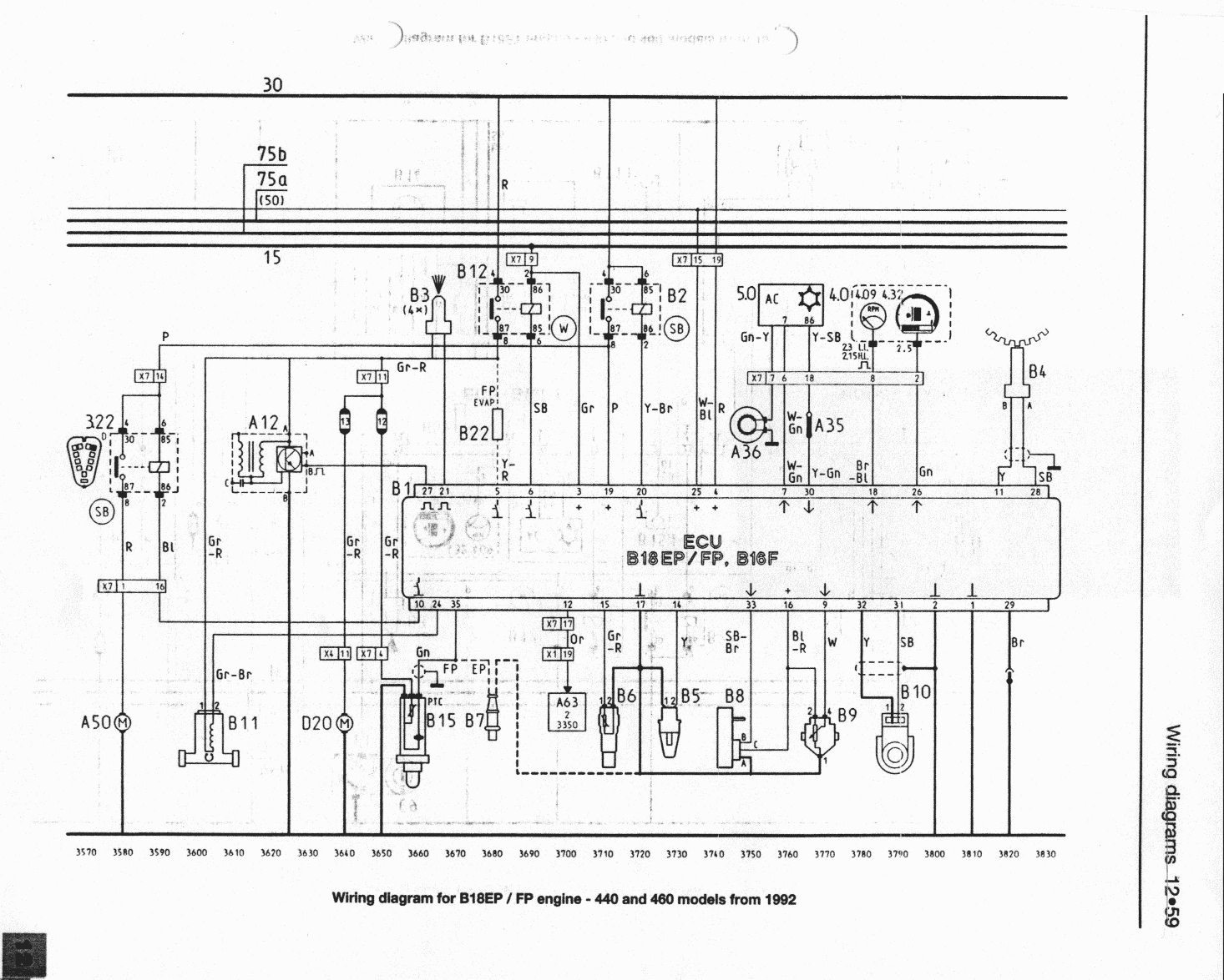
В обоих схемах на 4 идет прямо с аккумулятора.
Вложения
12-59.gif
12-43.gif
VOLVO for LIFE!
Аватара пользователя
Vigorx
VIP
VIP
 
Сообщения: 186
Зарегистрирован: Сб окт 16, 2010 7:17 pm
Откуда: Тернопольская обл.
Клубная карта №: 0

Re: Помогите с питанием контроллера 460

Сообщение white110387 » Сб июн 25, 2011 9:42 am

Спасибо за помощь :frends:
Volvo 460/1,7/B18EP115/1990
white110387
Опытный
Опытный
 
Сообщения: 30
Зарегистрирован: Пн май 17, 2010 5:31 pm
Откуда: Киев
Автомобиль: Volvo 460
Клубная карта №: 0

Re: Помогите с питанием контроллера 460

Сообщение fortravel » Сб окт 08, 2011 10:01 pm

Vigorx писал(а):
white110387 писал(а):Опуская предысторию моей борьбы с Оооочень завышенными ХХ , нарыл както статейку типа "Проверка электрических характеристик системы впрыска на штекерах разъема контроллера" http://www.pajero.us/repair/injector/fenix-3b_m.php ,и написано там следующее что на 3 и 4 контактах должно быть 12 и при вкл стартер 9 в на 3 контакте так и есть а вот на 4м еле-еле 1.5в - 2в я так предполагаю либо провод перебит либо контакт окислен? а теперь вопрос???!!! где искать второй конец 4 контакта контроллера?.Пытался идти по проводу : бесполезно не разбирая всю торпеду просто не реально
авто 460 1990 b18ep115 (ну и за одно может кто по оборотам подскажет все параметры датчиков в пределах описанных в статье или обе проблемы могут решится вместе)очень просю хелп.


В обоих схемах на 4 идет прямо с аккумулятора.


Надо думать , что прямо с аккумулятора???...но скорее не так!!!!...где-то собака зарыта конкретная,проходит наверное через разъем. Такая-же ерунда, нет напряги на "3" и "4" контактах. А если проверять на реле "включения форсунок и топливного насоса" (+15) (F8) , то питание присутствует, но до контроллера не доходит....хотя должно быть на ножке "3".Такое впечатление, что где-то рассоеденился разъем.Разбирал разъме контроллера, то там "4"-я ножка с "черным" проводом , "3"-я с "красным"....черного провода вплотную не нашел под торпедой....

Может кто-то знает расположение реле , предохранителя (F8)....явно , что - то не стреляет по схеме.
Вложения
Вольво 460 упр двиг.JPG
Вот схемка...дайте комент..
fortravel
Новичок
Новичок
 
Сообщения: 2
Зарегистрирован: Сб окт 08, 2011 9:05 pm
Автомобиль: Volvo 460
Клубная карта №: 0

Re: Помогите с питанием контроллера 460

Сообщение fortravel » Сб окт 08, 2011 10:20 pm

white110387 писал(а):Спасибо за помощь :frends:



Не плохо если кто подскажет с расположением реле под капотом. а ттакже предохранителей...У меня настроение найти всетаки причину, а не бросать перемычки котрых и так в машине не мало.
Вложения
Фото0046.jpg
где какое здесь реле? кто подскажет
Фото0046.jpg (107.58 Кб) Просмотров: 1785
fortravel
Новичок
Новичок
 
Сообщения: 2
Зарегистрирован: Сб окт 08, 2011 9:05 pm
Автомобиль: Volvo 460
Клубная карта №: 0


Вернуться в Электрическая часть

Кто сейчас на конференции

Сейчас этот форум просматривают: нет зарегистрированных пользователей и гости: 1

cron